发烧论坛

注册

 

返回列表 «345678910» / 106
发新话题 回复该主题

浅谈音响供电(常见电源处理器图片从36页开始,介绍随后) [复制链接]

查看: 1745215|回复: 1057
61#

原帖由 TGLEEAUDIO 于 2011-12-13 23:20:00 发表
ningjy12 兄好!
解决高频干扰和相互串扰最彻底的办法是隔离。

有什么具体可实施的办法么?是地线隔离还是用隔离变压器?
CD Emmlabs SACD CDSA
Pre-amplifier, Classic 877
Power Amplifier, 211
Speaker, Dynaudio Contour S5.4
TOP
62#

楼主好,家里的实际情况想咨询一下,我家的电箱我看了看,分了几路空开,分别是2路插座,1路灯,1路空调,1路厨房,2路插座的是分别管含客厅的2个房间,我的音响设备放在客厅,这样看来,基本和专线也没什么区别,只是线细了些,是2.5的,但是换线可能比较麻烦了,这样的情况还有必要再上专线吗?另外家里的电压还算稳定,基本保持在232左右,有些人向我介绍说,市电比较“脏”,直流啦,高频啦都有干扰,我想,这东西专线也不能解决吧,是不是要上电源处理器之类的东西,谢谢指教。
TOP
63#

5,多路专线意义不大,可单路专线到听音室后再隔离分配,投资基本相当,效果更好、更灵活、更方便。

请教楼主有什么具体方案?
TOP
64#

回复 61# ningjy12 的帖子

是隔离变压器,下面的帖子将会详细介绍。
人生得意须尽欢,莫使金樽空对月。
天生我材必有用,千金散尽还复来。
TOP
65#

我也想知道如果是高层住宅,公用地线的话,有什么好的方案可以参考,感谢楼主。
杭州,仅以你消逝一面足矣荣耀我一生!
        Q:4526326
TOP
66#

回复 62# celi 的帖子

兄说的情况可以代表大多数人的实际情况。
装修好的房间再从新布线确实不太容易。
拉专线是锦上添花的工作,但本身所能解决问题的局限性比较强,有条件的可以努力去追求完美,无条件的也无需耿耿于怀。
之前说过,专线可以解决部分干扰和提升供电能力(减少线路动态压降),但对直流成分、比较严重的干扰、电压误差、波形失真等是没有能力处理的,这些问题需要专用处理器进行处理。
至于如何处理后面的帖子将会详细介绍,请继续关注。
人生得意须尽欢,莫使金樽空对月。
天生我材必有用,千金散尽还复来。
TOP
67#

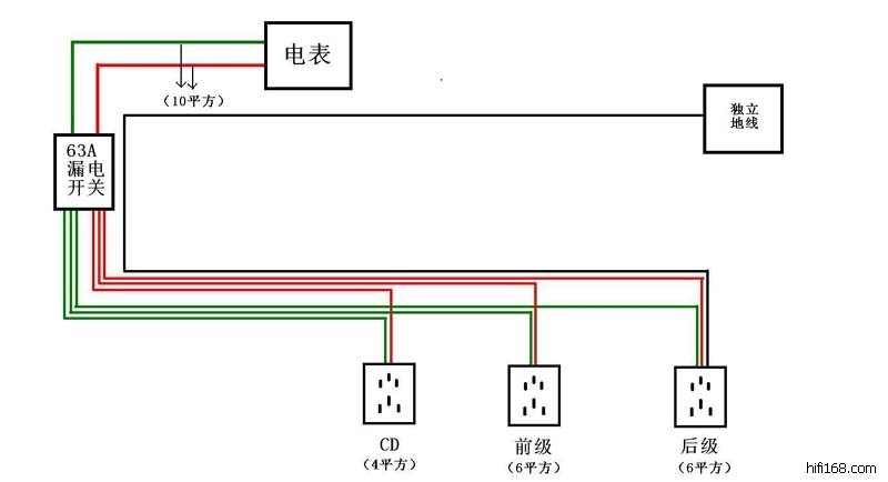
我的供电方案如图:
请教大烧们两个问题:
1、有没有必要每组线都要装一个漏保或空开?每组线装单独漏保对音质提升有多大?
2、如果装漏保或空气开关各组线需要多少A?
冬东1供电方案1.jpg (, 下载次数:3)

jpg(2011/12/14 10:56:15 上传)

冬东1供电方案1.jpg

最后编辑冬东1 最后编辑于 2011-12-14 10:56:15
TOP
68#

回复 63# 天天升级 的帖子

图示为30平米内中、小音响系统供电方案(1)
如果听音室面积加大,则需增大功放隔离变压电源的容量(可选5000W-7500W,如双功放也可选择2台3000W隔离电源)
但输入端必须有相位校正,否则大功率低内阻的隔离变压器容易出现磁饱和而出现振动、异常噪音、发热、效率降低等问题。
隔离变压器要选择多重屏蔽的精密隔离变压器,市面上常见的二手隔离变压器其实是工业上用以隔离直流的,对高频干扰抑制能力很差,而且内阻也很大,效率偏低,负面作用明显。
隔离变压器可以选择多种输出电压的,比如100V(日本)-120V(美国)-220V(中国)-230V(欧洲),适应全球器材。
捕捉_2.jpg (, 下载次数:9)

jpg(2011/12/14 10:38:06 上传)

捕捉_2.jpg

最后编辑TGLEEAUDIO 最后编辑于 2011-12-14 11:00:14
人生得意须尽欢,莫使金樽空对月。
天生我材必有用,千金散尽还复来。
TOP
69#

回复 65# ssk1981 的帖子

加装精密隔离电源就可达到要求。
人生得意须尽欢,莫使金樽空对月。
天生我材必有用,千金散尽还复来。
TOP
70#

原帖由 TGLEEAUDIO 于 2011-12-14 10:38:00 发表
图示为音响系统供电方案(1)

这个是放在空开前面么?还是后面更靠近器材好一些?
CD Emmlabs SACD CDSA
Pre-amplifier, Classic 877
Power Amplifier, 211
Speaker, Dynaudio Contour S5.4
TOP
发新话题 回复该主题